SERVICE DIAGNOSIS

When diagnosing Select Drive System malfunctions, refer to the shift motor function tests and service diagnosis charts provided in this section. The charts provide the procedures necessary to diagnose both mechanical and vacuum control system.

No 2 wheel drive flow chart

2 wheel drive vacum schematic

No 4 wheel drive flow chart

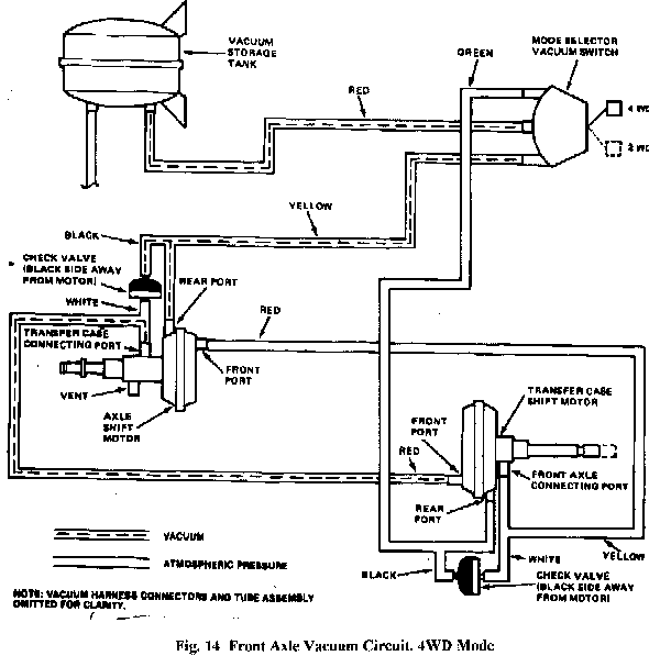
4 wheel drive vacuum schematic

Hit Counter
v990109